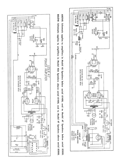
LESLIE MODEL 47


Ook dit model was oorspronkelijk voor Wurlitzer ontworpen, maar zoals bekend kon deze met de juiste kit op bijna alle mono orgels aangesloten worden.
Dit kabinet kwam weer in de plaats van de 46W, met een paar kleine versterker-modificaties.

Amplifier Type 1 Channel Vacuum Tube
Output Power 35 Watts
Drum 1 - 15" Speaker
Horn 1 - Compression Driver
Speeds 1 Speed (Stop/Tremolo)
Interface 6 Pin Unbalanced

  • Height 41 inches.
  • Width 28 inches.
  • Depth 21 inches.
  • Has 2 rotors and 2 speakers.
  • Accepts 1 channel from the source.
  • The amp provides 35 Watts of RMS power.
  • A 6 pin connector:
    1. Audio Ground
    2. Tremolo Control AC
    3. AC Power Return
    4. AC Power Hot
    5. Tremolo Control AC
    6. Audio Signal Hot
  • Leslie recommends it for use with Most Electronic Organs.
  • Has a warm-toned vacuum tube amp.
  • Has a wood cabinet.
  • Has a tremolo-brake system for quick stops.

 

 

 

 

 

 

Hier een restauratie project:

https://www.youtube.com/watch?v=KknGU-4no-A&feature=relmfu

deel 2:

https://www.youtube.com/watch?v=q7wOjHzz4bg&feature=relmfu