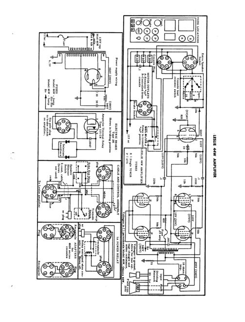
LESLIE MODEL 44 W

 

Model 44 W was ontworpen voor Wurlitzer orgels, maar net als bij alle andere "Wurlitzer cabinetten" kon je deze met de juiste kit op bijna alle mono-orgels aansluiten.
De 15" woofer is Electro-Dynamisch.
Zie hiervoor bijv. bij Leslie 21 H

Amplifier Type 1 Channel Vacuum Tube
Output Power 20 Watts
Drum 1 - 15" Speaker
Horn 1 - Compression Driver
Speeds 1 Speed (Stop/Tremolo)
Interface 6 Pin Unbalanced

  • Height 33 inches.
  • Width 28 inches.
  • Depth 21 inches.
  • Has 2 rotors and 2 speakers.
  • Accepts 1 channel from the source.
  • The amp provides 30 Watts of RMS power.
  • A 6 pin connector:
    1. Audio Ground
    2. Tremolo Control AC
    3. AC Power Return
    4. AC Power Hot
    5. Tremolo control AC
    6. Audio Signal Hot
  • Leslie recommends it for use with Most Electronic Organs.
  • Has a warm-toned vacuum tube amp.
  • Has a wood cabinet.

 

 

 

 

 

 Hier even aan het werk:
https://www.youtube.com/watch?v=noWHKSs7pRU